Logo - T.J. Frazier Ltd.
Technical reference page: 54
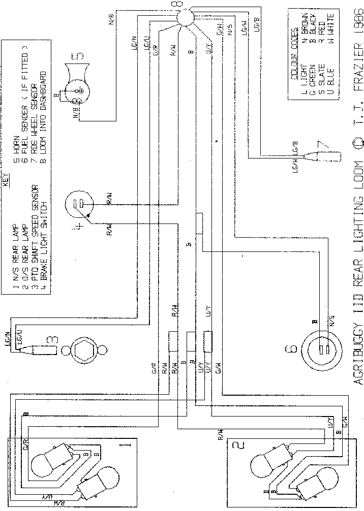
Wiring diagram - Rear lighting <Oct95 All models