Logo - T.J. Frazier Ltd.
Technical reference page: 48
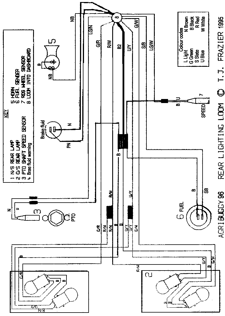
Wiring diagram - Rear lighting Oct95> All models