Logo - T.J. Frazier Ltd.

Technical reference page: 57

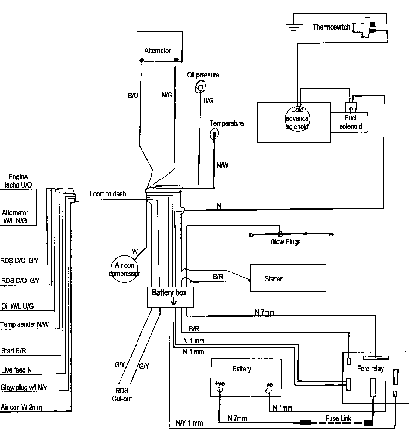
Wiring - AgTC engines, Electric cooling fans, Oct95>