Logo - T.J. Frazier Ltd.

Technical reference page: 46

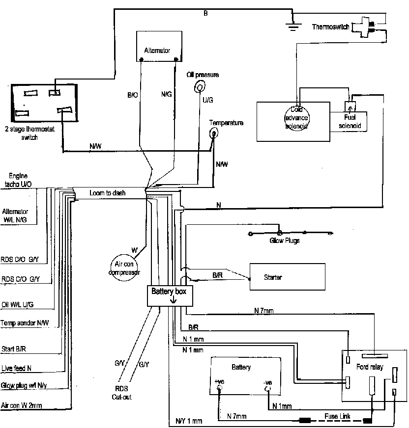
Wiring diagram - Ag TC engine, hyd cooling fan (Oct 95>)