Logo - T.J. Frazier Ltd.

Technical reference page: 58

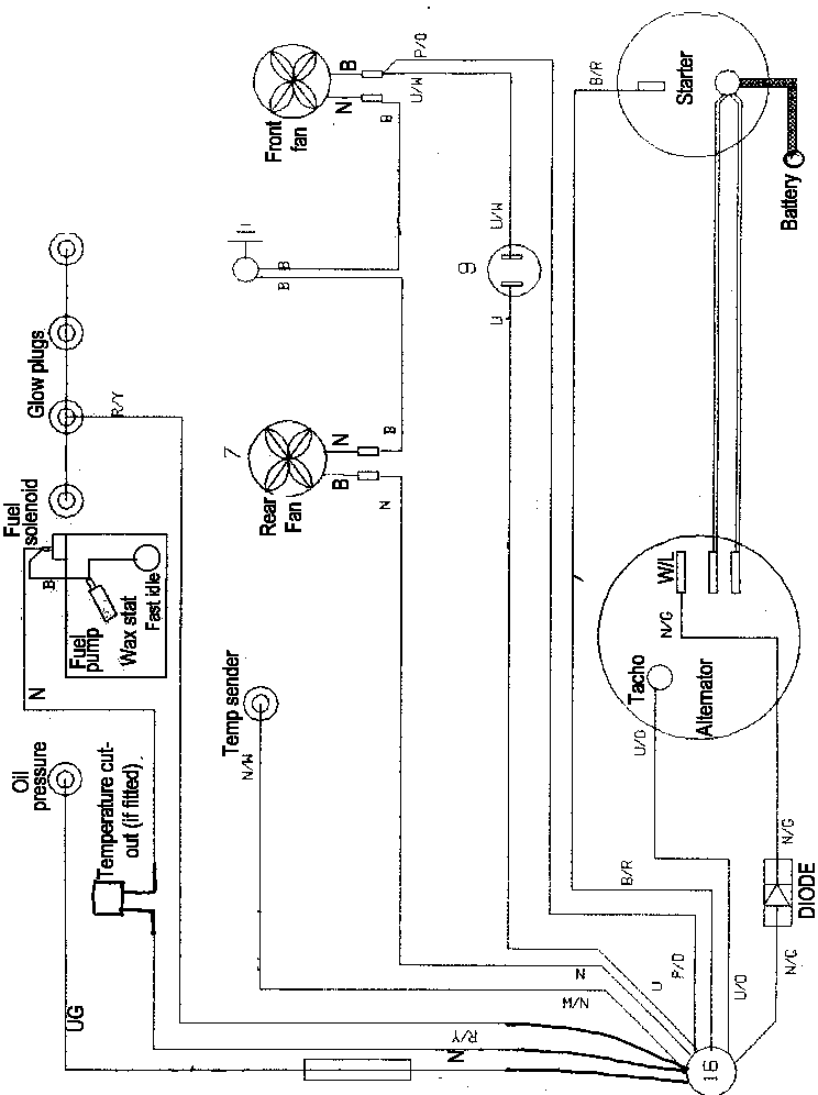
Wiring - Ag 3D engine 89 > Feb91