Logo - T.J. Frazier Ltd.
Technical reference page: 64
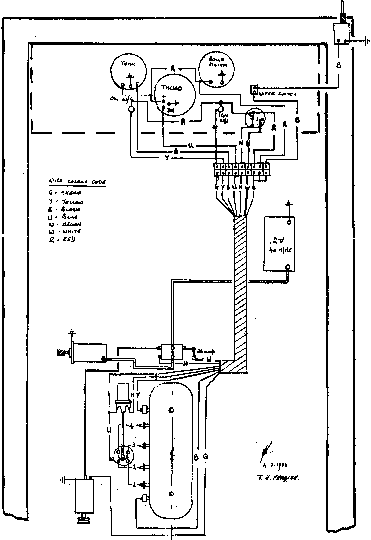
Wiring - Agribuggy petrol (ignition) 83>86