Logo - T.J. Frazier Ltd.

Technical reference page: 59

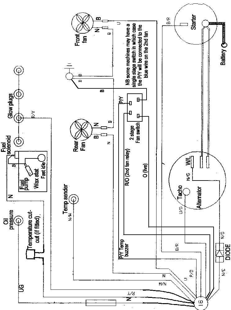
Wiring - 1.8NA engines Feb91>