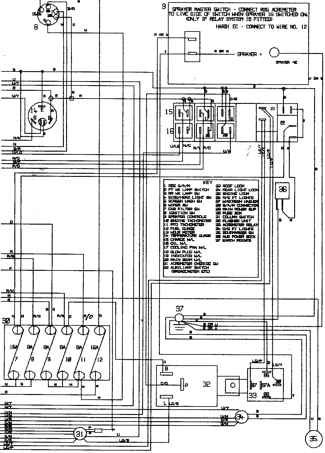
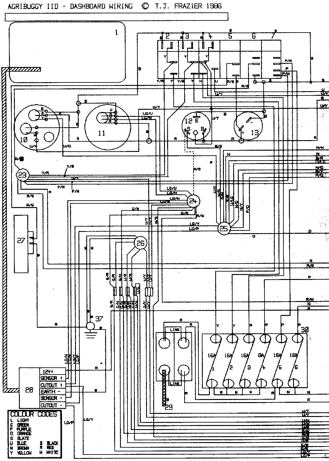
Logo - T.J. Frazier Ltd.
Technical reference page: 62
Wiring - Agribuggy IID dashboard - 1986>89