Logo - T.J. Frazier Ltd.

Technical reference page: 81

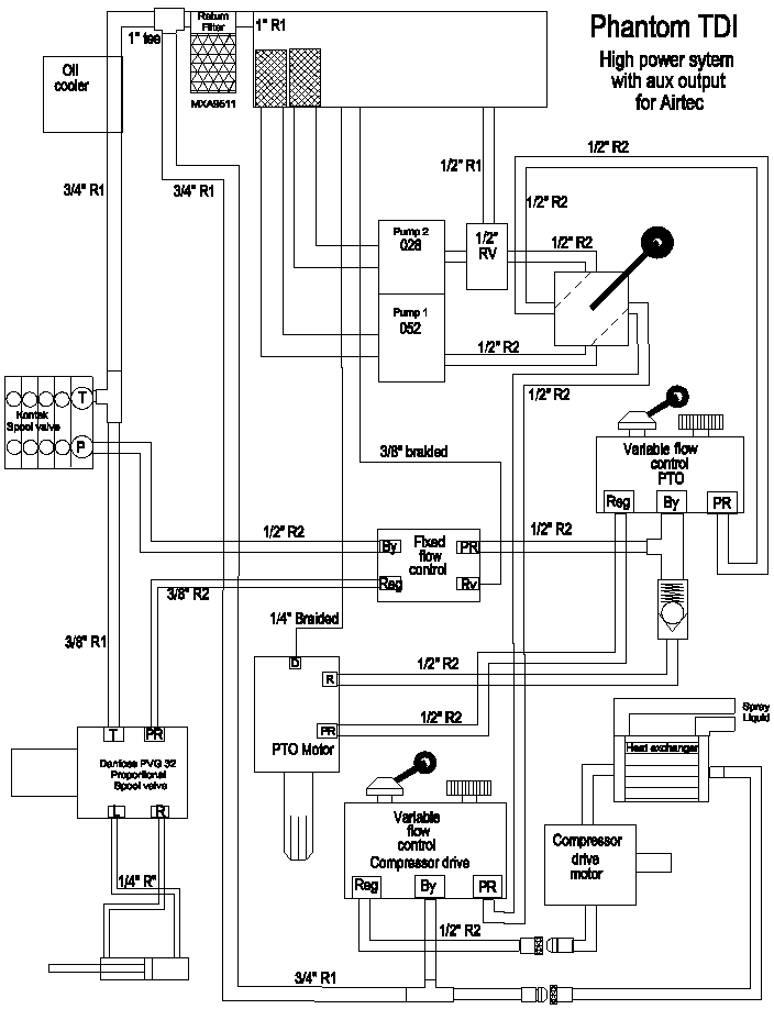
Hydraulic piping - Ph TDI - HP system with output for Airtec